船用法蘭青銅截止閥GB/T587-2008
銅截止閥(stop valve,Globe Valve)的啟閉件是塞形的閥瓣,密封面呈平面或錐面,閥瓣沿流體的中心線作直線運動。閥桿的運動形式,(通用名稱:暗桿),也有升降旋轉桿式,(通用名稱:明桿)截止閥只適用于全開和全關,不允許作調節和節流。
船用法蘭青銅截止閥GB/T587-2008結構形式
截止閥閥體的結構形式有直通式、直流式和直角式。直通式是最常見的結構,但其流體的阻力最大。直流式流體阻力較小,多用于含固體顆粒或粘度大的流體。直角式閥體多采用鍛造,適用于較小通經、較高壓力的的截止閥。
船用法蘭青銅截止閥GB/T587-2008安裝時主要事項
1、手輪、手柄操作的截止閥可安裝在管道的任何位置上。
2、手輪、手柄及偉動機構,不允許作起吊用。
3、介質的流向應與閥體所示箭頭方向一致。
截止閥主要標準
1、GB/T 12233-2006《通用閥門 鐵質截止閥與升降式止回閥》
2、GB/T 12235-2007《通用閥門 法蘭連接鋼制截止閥與升降止回閥》
3、JB/T53174-94《截止閥 產品質量分等》
4、JB/T53165-92《高壓平衡截止閥》
5、GB/T 587-2008《船用法蘭青銅截止閥》
6、GB/T 590-2008《船用法蘭鑄鐵截止閥》
7、GB/T 8464-2008《鐵制和銅制螺紋連接閥門》
8、GB8465.2-87《內螺紋連接閘閥、截止閥、球閥、止回閥 基本尺寸 鐵制截止閥》
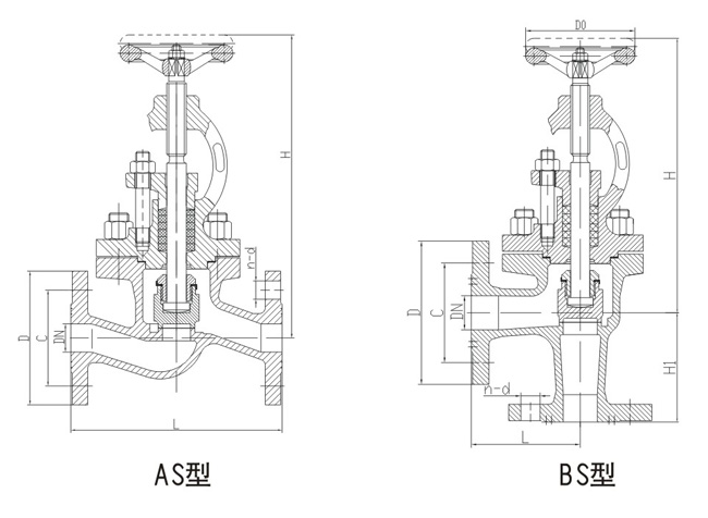
船用法蘭青銅截止閥GB/T587-2008結構圖與尺寸表
上海承質船用閥門生產的船用法蘭青銅截止閥GB/T587-2008可按中國GB、機械部JB、化工標準HG、美標API、ANSI、德標DIN、日本JIS、JPI、英標BS生產,企業積極實施ISO9001:2000質量認證體系,并嚴格按照各技術標準和圖紙設計、生產、檢驗。以優異的品質,完善的服務和及時的交貨贏得了眾多造船、修船企業的一致信賴和好評。并可根據用戶需要提供CCS、LR、ABS、GL、DNV、BV、NK、RINA等世界知名船級社的產品檢驗證書。承質閥門擁有專業的生產設備和技術工程師,有能力按照各國標準以及各種行業標準生產制造優質船用閥門。


聲明:
本文中所有文字、數據、圖片均只適用于參考。需要查看更多的船用法蘭青銅截止閥GB/T587-2008性能參數、結構尺寸參數、價格等詳情,或要求高質量印刷樣本,請聯系我們。
· 電話:18717746989
· 郵箱:sales@shczvalve.com
承質訂貨須知:
一、A:產品名稱、型號、公稱通徑B:介質及溫度、壓力范圍C:是否有附件、交貨期、特殊要求等以便我們的為您正確選型。
二、若已經由設計單位選定我公司的閥門型號,請您根據閥門參數直接與我們銷售中心訂購。
三、當您使用的場合非常重要或環境比較復雜時,請您提供設計圖紙和詳細參數,我們的工程師專家會為您審核與分析。我們可以為您提供解決方案,包括設計、定做、成套、運行、服務。我們一直致力于閥門行業領域,為您提供船用閥門知識、服務、技術顧問。
感謝您訪問我們的網站【m.jiningyiqi.com】,如有任何疑問,您可以致電給我們,我們一定會盡心盡力為您提供優質的服務。本廠專業提供船用蝶閥、船用閘閥、船用止回閥、船用調節閥、船用減壓閥、船用呼吸閥、高速透氣閥、船用快關閥、船用自閉閥、船用旋塞閥、船用消防閥、船用通海閥、船用防浪閥、船用濾器、船用空氣帽、船用球閥、船用截止閥、船用截止止回閥、船用閥組、船用截止閥箱、船用針型閥、船用電磁閥、船用隔膜閥、船用壓力表閥等各類船用閥門,不銹鋼閥門。